Инструкция по изготовлению бегущих огней на светодиодах своими руками
Содержание
Динамичные световые огни всегда привлекают к себе внимание. Этим пользуются для создания рекламы. Устанавливают их на автомобили с целью привлечь внимание водителей. В статье рассматривается схема и дается инструкция, как бегущие огни на автомобильных светодиодах сделать своими руками на стоп-сигнале.
Принципиальная схема стоп-сигнала в виде бегущих огней
Стоп-сигнал служит для предупреждения водителей транспортных средств, которые едут сзади, о том, что водитель тормозит. Дополнительный стоп-сигнал со светодиодами очень важен, так как при интенсивном автомобильном движении порой непонятно, загорается стоп-сигнал или горят габариты. Бегущие огни на светодиодах привлекают дополнительное внимание водителей, сработает эффект рекламы. Тем самым, у задних участников движения будет дополнительное время среагировать на торможение (автор видео — evgenij5431).
Далее рассмотрим, как сделать светодиодный стоп-сигнал своими руками. Ниже детально разбирается схема создания меняющихся огней. Для реализации динамичных огней используются красные светодиодные лампы, которые включены попарно. После включения сначала загораются лампочки в центре, а затем расходятся от центра к краям.
Светодиоды управляются попарно. Сначала загораются светодиодные лампочки HL1 и HL2, далее HL3 и HL4. После того, как гаснет предыдущая пара лампочек, зажигается следующая. Лампочки попарно зажигаются до последней пары HL11 и HL12. Когда загорится и потухнет последняя пара, процесс повторяется.
Светодиодные огни будут бежать до тех пор, пока на вход схемы будет подаваться питание.
Первые светодиоды находятся в середине, остальные располагаются попарно на равном расстоянии к краям. Реально реализован алгоритм бегущего огня от центра стоп-сигнала к его краям. Можно пофантазировать и придумать другой алгоритм, по которому будет мигать каждая лампочка.
Описание электрической схемы
Для практической реализации приведенной схемы необходим мультивибратор, основу которого составляет микросхема DD1 К561ЛА7 и микросхема-счетчик DD2 К561ИЕ8. С помощью первой микросхемы создаются импульсы, включающие светодиоды. Благодаря микросхеме-счетчику осуществляется переключение питания для определенных групп светодиодных огней.
Транзисторы VT1-VT2 используются в качестве усилителей, которые открываются благодаря напряжению, поступающему с ноги счетчика. Конденсаторы С2 и С3 играют роль фильтров питания. Подбирая емкость конденсатора С1, можно уменьшать или увеличивать, когда будут переключаться светодиоды. Для монтирования конструкции светодиодного стопа лучше всего подойдет печатная текстолитовая плата с размерами 37 х 50 мм.
Габариты печатной платы
Данная конструкция требует минимальную силу тока и почти не нагревается. Это дает возможность сборку, которая управляет светодиодами, сделать в этом же корпусе стоп-сигнала.
При этом питание можно подключить к снятой штатной лампе.
Ниже приведена схема, которую легко реализовать.
По данной схеме группы светодиодных лампочек подключают к выводам Out1 — Out3. Сколько светодиодов будет в целом, зависит от питания. Если лампочек слишком много, то учитывать нужно, какое питание поступает на схему от бортовой сети, составляющее 12 В. Транзисторы КТ972А необходимо защитить с помощью теплоотводящих радиаторов. По желанию можно транзистор КТ972А заменить парой менее мощных транзисторов КТ315 и мощным элементом КТ815 или аналогичными элементами.
Детали DD1.1 и DD1.2, включенные в схему, играют роль генератора, который служит для подачи импульсов на вход счетчика К561ИЕ8. Аналогично предыдущему случаю, с помощью счетчика генерируются управляющие импульсы для транзисторов. Подбирая сопротивление R6, значение его номинала должно составлять не менее 1 кОм. Для создания бегущих огней можно использовать печатную плату. Благодаря навесному монтажу конструкция получается миниатюрных размеров.
Естественно, светодиодные лампочки размещают прямо на панели стоп-сигнала, так как печатная плата слишком мала, чтобы поместить на нее светодиоды. Следует помнить о надежности, поэтому необходимо обеспечить максимальную защиту электрических соединений и контактов от попадания влаги. Для обеспечения питанием дополнительного стопа его подключают к проводке основного стопа в багажнике. Возможен вариант подключения к плате световых приборов.
Если все правильно собрано, то дополнительной настройки не понадобится. Диодные стоп-сигналы начинают работать сразу же после подключения.
Заключение
Имея хотя бы небольшой опыт электромонтажных работ, пользуясь приведенными в статье схемами, можно самостоятельно оттюнинговать свой автомобиль, сделав бегущий огонь на светодиодах для стоп-сигнала. Если для реализации бегущих огней своими руками не достаточно опыта и знаний, можно купить заводские стоп-сигналы с такой функцией. В таких устройствах реализовано больше функций.
В зависимости от алгоритма бегущие светодиоды могут гореть при аварийной остановке, во время торможения, если водитель дает задний ход и др. Для установки заводских стоп-сигналов не нужно специальных знаков, поэтому с их монтажом справится даже начинающий водитель.
Видео «Светодиодный бегущий огонь»
В этом видео демонстрируется, как самостоятельно создать бегущие они на светодиодах (автор ролика — Radio Hobby Invent).
Разделы сайта
DirectAdvert NEWS
GNEZDO NEWS
Друзья сайта
Статистика
Схема дополнительного стоп-сигнала бегущий огонь.
Дополнительный стоп_сигнал с эффектом бегущего огня
В этой статье мы приведем вам несколько принципиальных схем, на базе которых можно собрать дополнительный повторитель стоп-сигнала автомобиля с эффектом бегущего огня. Не будем изливать рассуждения по поводу полезности и красивости данного устройства, а сразу перейдем непосредственно к делу. Рассмотрим варианты схем бегущих огней для повторителя:
Первый вариант схемы бегущих огней для стоп-сигнала:
Схема не сложная, реализована на двух микросхемах К561ПУ4.
Каждая микросхема содержит 6 неинвертирующих повторителей В качестве ключей стоят кремниевые транзисторы КТ817. Нагрузкой служит панель с установленными на ней 25 лампочками, рассчитанными на напряжение 13,5 Вольт и ток 0,16 Ампер.
На клемму “+13V” подается прямой “ПЛЮС” бортовой сети автомобиля, например, от цепи питания прикуривателя. Провод “МАССА” прикручивается в любую точку кузова (при подключении убедитесь в наличии хорошего электрического контакта), и третий провод подключается к любой штатной лампе стоп-сигнала автомобиля.
Расположение ламп на панели следующее, лампа Н1 находится в самом центре, далее две лампы первого канала, расположенные по обе стороны от Н1, далее две лампы второго канала, расположенные по обе стороны ламп первого канала, и так далее. То есть, при нажатии на педаль тормоза сначала загорится точка в центре, потом поочередно будут добавляться к свечению остальные лампы, как бы из центра возникает расходящаяся в стороны световая полоса. Когда педаль тормоза будет отпущена, погаснет сначала центральная лампа, а потом поочередно в такой же последовательности погаснут и остальные.
Панель доп_стоп_сигнала
Не смотря на простоту схемы, смотрится такой стоп-сигнал довольно оригинально.
Этот вариант собран на микросхеме-счетчике К561ИЕ8, генератор импульсов – на К561ЛА7. Частота генерации зависит от номиналов резистора R1, и конденсатора С1. Ввиду того, что в качестве нагрузки используются светодиоды, в качестве ключей применены менее мощные по сравнению с предыдущей схемой транзисторы КТ315. Принципиальная схема на следующем рисунке:
Доп_сигнал_бегущий огонь_схема 2
Расположение светодиодов такое же как и в предыдущем варианте – от центра в разные стороны. Правда световой эффект получается немного другой. Простыми словами, бегущий огонь будет от центра разбегаться в стороны, пока педаль тормоза не будет отпущена.
Подключается устройство к штатной лампе стоп-сигнала автомобиля.
К сожалению печатной платы в формате LAY у нас не нашлось, ну а в бумажном варианте она выглядит следующим образом:
Третий вариант схемы бегущих огней для стоп-сигнала:
Рассмотрим еще третий вариант бегущих огней для стоп-сигнала.
Применение микросхем реверсивного счетчика К561ИЕ11 и дешифратора К155ИД3 позволило реализовать эффект бегущего огня с изменением направления переключения ламп, то есть реализовать автореверс. Схема устройства следующая:
Доп_сигнал_бегущий огонь_схема 3
Схема состоит из следующих узлов:
• DD1.1 , DD1.2 — генератор импульсов частотой 5 Гц
• DD1.3 , DD1.4 — триггер
• DD2 — реверсивный счетчик
• DD3 — дешифратор
• DA1 — интегральный стабилизатор на напряжение 5 Вольт
Сигнал на изменение направления поочередного зажигания светодиодов (срабатывания триггера), снимается с 1-й и 17-й ножки дешифратора. То есть эффект будет такой: волной зажглись, а потом волной погасли.
Частоту переключения можно изменить путем подбора номинала резистора R1 или емкости С1, в остальном, все вышеприведенные схемы собранные без ошибок и исправности радиоэлементов в дополнительных настройках не нуждаются.
Дополнение — похожая схема с немного измененной элементной базой:
begugie_ognihttps://avtozam.
com/elektronika/svet/begushhie-ogni-na-svetodiodah/
Источник Источник https://www.komitart.ru/505-shema-dopolnitelnogo-stop-signala-beguschiy-ogon.html
| 1 | Ardo a1000 схема, schematic diagram | 7747 | 23.01.2001 | |
| 2 | Ardo wd800 схема, schematic diagram | 6303 | 23.01.2001 | |
| 3 | Ardoa400 схема, schematic diagram | 5050 | 23.01.2001 | |
| 4 | Ariston a1858ctxe схема, schematic diagram | 5341 | 23.01.2001 | |
| 5 | Ariston am1274xrf схема, schematic diagram | 4693 | 23.01.2001 | |
| 6 | Ariston at40tit схема, schematic diagram | 4540 | 23.01.2001 | |
| 7 | Ariston k-cd12tx схема, schematic diagram | 4875 | 23.01.2001 | |
| 8 | Indesit wdn867wf схема, schematic diagram | 6006 | 23. 01.2001 | |
| 9 | Indesit wn421xws схема, schematic diagram | 4050 | 23.01.2001 | |
| 10 | Indesit wt600u схема, schematic diagram | 4157 | 23.01.2001 | |
| 11 | RYOBI «BC-965» | 12 | 3396 | 18.09.2005 |
| 12 | Sharp GF-555XR Двухкассетный стереомагнитофон | 32471 | 2361 | 09.04.2015 |
| 13 | Siemens HF-11021 | 11 | 3678 | 23.04.2004 |
| 14 | Tesla B-46. Стереомагнитофон | 737 | 1828 | 09.04.2015 |
| 15 | UPS бесперебойник для электронных часов | 504 | 06.12.2020 | |
| 16 | Yamaha DSP-A592 | 1400 | 2948 | 11.02.2002 |
| 17 | Автомат «световой день». продление светового дня (досвечивание) в теплицах, ж… | 4649 | 23.01.2001 | |
| 18 | Автомат освещения на пиродетекторе (RE46) | 1176 | 16. 11.2016 | |
| 19 | Автомат-выключатель освещения на микросхеме | 1129 | 16.11.2016 | |
| 20 | Автоматизированный ночник на ультраярких светодиодах | 1132 | 16.11.2016 | |
| 21 | Автоматический выключатель бытовой радиоаппаратуры | 1073 | 16.11.2016 | |
| 22 | Автоматический выключатель освещения при сумерках | 1085 | 16.11.2016 | |
| 23 | Автоматический регулятор напряжения | 1122 | 16.11.2016 | |
| 24 | Автоматическое включение колонок для компьютера | 1246 | 16.11.2016 | |
| 25 | Автоматы световых эффектов для дискотек и праздников | 1153 | 16.11.2016 | |
| 26 | Акустическое реле для светильника | 528 | 16.11.2016 | |
| 27 | Антенное сторожевое устройство. | 1533 | 23. 01.2001 | |
| 28 | Антенные усилители swa. это такие штуки, которые в польские антенны втыкают. | 4071 | 23.01.2001 | |
| 29 | Бегущие огни на трех тиристорах | 541 | 16.11.2016 | |
| 30 | Блок дистанционного управления | 2719 | 18.12.2000 | |
| 31 | Большой самодельный индикатор на 7 сегментов из ламп ДХО (BUZ71A) | 519 | 16.11.2016 | |
| 32 | Видимый ночью включатель | 426 | 16.11.2016 | |
| 33 | Включатель света на звук шагов | 462 | 16.11.2016 | |
| 34 | Влияние света и цвета | 1106 | 23.01.2001 | |
| 35 | Выключатель освещения с датчиком состояния двери (К561ИЕ8) | 449 | 16.11.2016 | |
| 36 | Высоковольтный преобразователь c 220В в 1500В | 497 | 16. 11.2016 | |
| 37 | Вятка-автомат (стиральная машина) — 17Кб | 17522 | 17.09.2002 | |
| 38 | Гирлянда на двухцветных светодиодах | 402 | 16.11.2016 | |
| 39 | Гирлянда на светодиодах | 371 | 16.11.2016 | |
| 40 | Датчик воды для дачи | 374 | 16.11.2016 | |
| 41 | Двойная гирлянда на светодиодах | 746 | 16.11.2016 | |
| 42 | Декодер сигналов ПАЛ на микросхеме К174ХА28 | 463 | 16.11.2016 | |
| 43 | Дистанционное управление для телевизоров 3-УСЦТ и других (PIC16F84P) | 422 | 16.11.2016 | |
| 44 | Дистанционное управление по сети переменного тока 220 В | 469 | 16.11.2016 | |
| 45 | Догчейзер — «страшилка» для собак | 502 | 16.11.2016 | |
| 46 | Доработка микроволновки | 4316 | 08. 12.2011 | |
| 47 | Елочная гирлянда на светодиодах | 479 | 16.11.2016 | |
| 48 | Зажигатель сгоревшей люменесцентной лампы. ваша лампа будет отлично работать … | 2453 | 23.01.2001 | |
| 49 | Защита от помех домашней аппаратуры. Данная статья не предлагает никаких чудодейственных лекарств — | 1639 | 27.01.2001 | |
| 50 | Звуковая защита от грызунов | 429 | 16.11.2016 | |
| 51 | Звуковой сигнализатор включения | 436 | 16.11.2016 | |
| 52 | Звуковой сигнализатор с меняющейся частотой звука | 471 | 16.11.2016 | |
| 53 | Звуковой сигнализатор с не повторяющимся звуком (К174УН14, 561ЛП2, 561ИР2) | 403 | 16.11.2016 | |
| 54 | Имитатор АЭСЖКТ, как прибор для акупунктуры. без переделки платы.- здоровье. | 2180 | 23. 01.2007 | |
| 55 | Индикатор воды | 156 | 2085 | 04.01.2001 |
| 56 | Искатель скрытой проводки на микросхеме К561ЛЕ5 | 473 | 16.11.2016 | |
| 57 | Источник аварийного освещения (КТ825) | 402 | 16.11.2016 | |
| 58 | Источник питания электролюминесцентной панели | 406 | 16.11.2016 | |
| 59 | Кабельные системы кодирования. технологии | 1305 | 23.01.2001 | |
| 60 | Как улучшить работу электронных наручных часов | 400 | 16.11.2016 | |
| 61 | Карманная сирена | 282 | 16.11.2016 | |
| 62 | Коммутатор нагрузки из электромеханических будильников (К561ТМ2) | 317 | 16.11.2016 | |
| 63 | Контроллер для RGB светодиодной ленты или гирлянды | 605 | 16.11.2016 | |
| 64 | Контроллер уровня воды в аквариуме (на КР140УД5) | 392 | 16. 11.2016 | |
| 65 | Линейная шкала на светодиодах и микросхеме LM3914 | 374 | 16.11.2016 | |
| 66 | Люминисцентные лампы | 1734 | 23.01.2001 | |
| 67 | Малогабаритная высокочастотная установка для плавки металлов. предназначена д… | 2872 | 23.01.2001 | |
| 68 | Малогабаритный регулятор напряжения на симисторе | 430 | 16.11.2016 | |
| 69 | Малогабаритный сварочный аппарат — схема, описание | 68 | 1318 | 01.05.2003 |
| 70 | Мелодичный энергонезависимый телефонный звонок на BA8206 | 309 | 16.11.2016 | |
| 71 | Мигающий указатель направления (стрелочка) на светодиодах | 420 | 16.11.2016 | |
| 72 | Мобильный телефон оповестит об отключении электроэнергии (реле, 220В) | 422 | 16.11.2016 | |
| 73 | Модуль дистанционного управления при помощи GSM-телефона (КР1008ВЖ18) | 293 | 16. 11.2016 | |
| 74 | Мостовой выпрямитель для светодиодных гирлянд | 436 | 16.11.2016 | |
| 75 | Музыкальный звонок на микросхеме УМС8-08 | 465 | 16.11.2016 | |
| 76 | Музыкальный звонок с автоматической сменой мелодии на УМС8-08 | 410 | 16.11.2016 | |
| 77 | Низковольтный регулятор мощности | 400 | 16.11.2016 | |
| 78 | Новогодний индикатор на светодиодах (с новым годом) | 269 | 16.11.2016 | |
| 79 | Огромный циферблат из светодиодных лент, часы на микросхемах (IRLU024N) | 483 | 16.11.2016 | |
| 80 | Параболические антенны для ств. пособие по изготовлению. с формулами и картин… | 1820 | 23.01.2001 | |
| 81 | Переключатель гирлянд на однопереходном транзисторе | 379 | 16.11.2016 | |
| 82 | Переключатель двухцветных светодиодов | 399 | 16. 11.2016 | |
| 83 | Переключатель комбинаций цветов для RGB светодиодной ленты (CD4060B) | 454 | 16.11.2016 | |
| 84 | Переключатель световых гирлянд | 350 | 16.11.2016 | |
| 85 | Переключатель трех гирлянд на тиристорах КУ107Б | 384 | 16.11.2016 | |
| 86 | Подключение двух телевизоров к общей антенне. | 1936 | 23.01.2001 | |
| 87 | Подключение к телевизору антенн разных каналов. | 1933 | 23.01.2001 | |
| 88 | Подключение энергосберегающих ламп | 15 | 8277 | 21.09.2007 |
| 89 | Последовательное управление освещением 220В | 402 | 16.11.2016 | |
| 90 | Приемник дистанционного управления для старого телевизора (К561ИЕ9, К561ИЕ16) | 414 | 16.11.2016 | |
| 91 | Принципиальная схема микроволновой печи RIWA | 380 | 1229 | 17. 08.2017 |
| 92 | Принципиальная схема фотореле с сигнализатором (74C14) | 447 | 16.11.2016 | |
| 93 | Приставка к автоответчику для озвучивания температуры и времени в помещении | 237 | 16.11.2016 | |
| 94 | Простая защита от хулиганов для дверного звонка (К176ЛЕ6) | 292 | 16.11.2016 | |
| 95 | Простая цветомузыкальная приставка на тиристорах КУ201 | 491 | 16.11.2016 | |
| 96 | Простой автомат для защиты электрической сети от короткого замыкания | 303 | 16.11.2016 | |
| 97 | Простой звуковой сигнализатор на микросхеме CD4060B | 411 | 16.11.2016 | |
| 98 | Простой звуковой сигнализатор превышения температуры (К176ЛА7) | 539 | 16.11.2016 | |
| 99 | Простой мерцающий маяк (NE555) | 515 | 16. 11.2016 | |
| 100 | Простой музыкальный звонок для квартиры (УМС8, КТ315) | 393 | 16.11.2016 | |
| 101 | Простой переключатель гирлянд на одном тиристоре | 451 | 16.11.2016 | |
| 102 | Простой переключатель гирлянд на реле постоянного тока | 496 | 16.11.2016 | |
| 103 | Простой таймер для ограничения времени свечения лампы (CD4060B, CD4001) | 269 | 16.11.2016 | |
| 104 | Простой тиристорный регулятор яркости освещения | 537 | 16.11.2016 | |
| 105 | Простые схемы эффекта мигания в электрических рекламах | 456 | 16.11.2016 | |
| 106 | Пульт дистанционного управления на ИК лучах с кодированием (UM3758-120A) | 529 | 16.11.2016 | |
| 107 | Разветвители сигнала спутникового телевидения. | 1574 | 23. 01.2001 | |
| 108 | Регулятор мощности для нагревателей | 492 | 16.11.2016 | |
| 109 | Регулятор мощности лампы накаливания | 498 | 16.11.2016 | |
| 110 | Регулятор освещения со ступенчатым сенсорным управлением (НТ703) | 410 | 16.11.2016 | |
| 111 | Регулятор температуры для управления нагревателем и охладителем (LM393) | 550 | 16.11.2016 | |
| 112 | Регулятор яркости освещения для ламп мощностью до 1 кВт | 430 | 16.11.2016 | |
| 113 | Регулятор яркости свечения галогеновых ламп | 550 | 16.11.2016 | |
| 114 | Реле времени для светильника (561ТМ2) | 435 | 16.11.2016 | |
| 115 | Сварочный малогабаритный (Р.Л 1-91) Источник питания для ручной сварки | 972 | 05.11.2005 | |
| 116 | Сварочный малыш (Б. СОКОЛОВ) Источник питания для ручной сварки | 90 | 1739 | 01.07.2005 |
| 117 | Свет выключается автоматически | 415 | 16.11.2016 | |
| 118 | Световой эффект плавающих огней на светодиодах | 432 | 16.11.2016 | |
| 119 | Светодиодный индикатор включения с сетевым фильтром | 446 | 16.11.2016 | |
| 120 | Светодиодный индикатор работы пульта дистанционного управления | 535 | 16.11.2016 | |
| 121 | Светомузыкальная установка на трех симисторах | 472 | 16.11.2016 | |
| 122 | Сенсорное управление освещением на основе триггера | 442 | 16.11.2016 | |
| 123 | Сенсорный регулятор освещения (К145АП2) | 425 | 16.11.2016 | |
| 124 | Сенсорный светорегулятор | 392 | 16.11.2016 | |
| 125 | Сигнализатор мощного высокочастотного поля | 371 | 16. 11.2016 | |
| 126 | Сигнализатор низкого значения напряжения | 257 | 16.11.2016 | |
| 127 | Сигнализатор отключения с элементом запоминания (К561ЛЕ5) | 413 | 16.11.2016 | |
| 128 | Сигнализатор открытой двери холодильника (фотореле) на микросхеме 4001 | 407 | 16.11.2016 | |
| 129 | Сигнализатор подключения потребителя к сети 220 В | 401 | 16.11.2016 | |
| 130 | Сигнализатор появления влаги | 415 | 16.11.2016 | |
| 131 | Сигнализаторы на основе простых генераторов | 474 | 16.11.2016 | |
| 132 | Сигнальный фонарик-маячок с питанием от солнца | 398 | 16.11.2016 | |
| 133 | Симметрирующе-согласующие устройства. | 1282 | 23.01.2001 | |
| 134 | Система дистанционного управления | 425 | 16. 11.2016 | |
| 135 | Система для лестничного освещения с защитой от вандалов | 383 | 16.11.2016 | |
| 136 | Система ограничитель доступа к телевизору | 407 | 16.11.2016 | |
| 137 | Системы коллективного приёма спутниковых телевизионных программ | 1522 | 23.01.2001 | |
| 138 | Системы ограничения доступа к просмотру программ кабельного телевидения | 1332 | 23.01.2001 | |
| 139 | СМЦ-2 МИНИ | 12 | 2946 | 23.04.2004 |
| 140 | Ступенчатый регулятор мощности (К04КП024) | 499 | 16.11.2016 | |
| 141 | Сумеречные выключатели освещения с гальванической развязкой (220В) | 500 | 16.11.2016 | |
| 142 | Схема 4х канального автомата световых эффектов | 266 | 16.11.2016 | |
| 143 | Схема бегущих огней на мощных светодиодных лампах (К561ЛН2, IRF640) | 512 | 16. 11.2016 | |
| 144 | Схема выключателя освещения управляемого звуком (питание 220В) | 447 | 16.11.2016 | |
| 145 | Схема гирлянды с чередованием цветов на светодиодах | 461 | 16.11.2016 | |
| 146 | Схема дистанционного управления нагрузкой от пульта для ТВ или тюнера | 561 | 16.11.2016 | |
| 147 | Схема дистанционного управления светом от любого пульта ДУ | 517 | 16.11.2016 | |
| 148 | Схема звукового сигнализатора для морозилки | 438 | 16.11.2016 | |
| 149 | Схема звукового сигнализатора разряда батарейки 1,5В | 471 | 16.11.2016 | |
| 150 | Схема прибора для обнаружения места повреждения электропроводки | 444 | 16.11.2016 | |
| 151 | Схема простого квартирного звонка на одном транзисторе КТ3102 (солвей) | 506 | 16. 11.2016 | |
| 152 | Схема простой светодиодной мигалки для ёлочной игрушки (CD4060B) | 517 | 16.11.2016 | |
| 153 | Схема регулятора температуры, освещенности или напряжения | 418 | 16.11.2016 | |
| 154 | Схема самодельного инкубатора | 620 | 16.11.2016 | |
| 155 | Схема светильника плафон PSC240 с датчиком движения | 104 | 666 | 01.11.2016 |
| 156 | Схема светомузыки на тиристорах КУ202 | 517 | 16.11.2016 | |
| 157 | Схема светомузыки с числоимпульсным управлением тиристорами | 439 | 16.11.2016 | |
| 158 | Схема сенсорного дверного звонока на микросхеме | 443 | 16.11.2016 | |
| 159 | Схема сигнализатора «Прикройте холодильник» (176ЛА7) | 367 | 16.11.2016 | |
| 160 | Схема сигнализатора исчезновения напряжения в сети | 424 | 16. 11.2016 | |
| 161 | Схема сигнализатора о низком напряжении питания | 379 | 16.11.2016 | |
| 162 | Схема сигнализатора протечки воды | 497 | 16.11.2016 | |
| 163 | Схема слухового аппарата | 644 | 16.11.2016 | |
| 164 | Схема управления старым телевизором при помощи современного пульта | 442 | 16.11.2016 | |
| 165 | Схема фазового регулятора мощности для нагрузки 220В (КУ221Г) | 545 | 16.11.2016 | |
| 166 | Схема фото-переключателя с управлением (К561ТЛ1, IRF840) | 333 | 16.11.2016 | |
| 167 | Схема цветомузыкальной установки на основе RGB ленты (LM567) | 509 | 16.11.2016 | |
| 168 | Схема цифрового термометра-терморегулятора | 519 | 16.11.2016 | |
| 169 | Схема электронной звезды-вспышки | 479 | 16. 11.2016 | |
| 170 | Схемы полицейских мигалок на мощных светодиодах (К561ИЕ8, К561ЛА7, IRLU024) | 495 | 16.11.2016 | |
| 171 | Схемы получения эффекта бегущая волна в электрических рекламах | 710 | 16.11.2016 | |
| 172 | Схемы простых индикаторов потребляемой мощности (К176ЛА7) | 484 | 16.11.2016 | |
| 173 | Схемы регуляторов яркости электрического карманного фонаря | 434 | 16.11.2016 | |
| 174 | Схемы сигнализаторов критичного уровня жидкости | 441 | 16.11.2016 | |
| 175 | Схемы сигнализаторов наличия напряжения 5В и 220В | 399 | 16.11.2016 | |
| 176 | Схемы управления гирляндой на двухцветных светодиодах (К651ИЕ10, ИЕ8) | 552 | 16.11.2016 | |
| 177 | Таймер для защиты холодильника при включении | 502 | 16. 11.2016 | |
| 178 | Терморегулятор для инкубатора с автономным питанием | 31589 | 12.07.2001 | |
| 179 | Терморегулятор не требующий калибровки | 420 | 16.11.2016 | |
| 180 | Термостабилизатор (176ЛА7, КУ201Л) | 455 | 16.11.2016 | |
| 181 | Термостабилизатор для бытовых устройств | 442 | 16.11.2016 | |
| 182 | Тиристорный переключатель четырех гирлянд (КУ202, К15ИЕ5, К155ИР1) | 306 | 16.11.2016 | |
| 183 | Транзисторный переключатель гирлянд с плавным включением | 464 | 16.11.2016 | |
| 184 | Ультразвуковая стиральная машинка Ultra+ | 7 | 2886 | 29.02.2008 |
| 185 | Ультразвуковой (20-40 кгц) сварочный аппарат (на вч тиристорах типа тч63 или … | 4809 | 23.02.2003 | |
| 186 | Умный музыкальный звонок с секретом (561ИЕ8, УМС8) | 366 | 16. 11.2016 | |
| 187 | Усилитель для слухового аппарата | 554 | 16.11.2016 | |
| 188 | Усовершенствование и использование блока питания БП2-3 | 518 | 16.11.2016 | |
| 189 | Устройство двухступенчатого включения ламп накаливания | 441 | 16.11.2016 | |
| 190 | Устройство для отпугивания летающих насекомых | 400 | 16.11.2016 | |
| 191 | Устройство для подсветки рекламных вывесок | 449 | 16.11.2016 | |
| 192 | Устройство для сбора пчелиного яда | 470 | 16.11.2016 | |
| 193 | Устройство защиты нагрузки от перенапряжения в сети | 384 | 16.11.2016 | |
| 194 | Фазовый регулятор мощности PR-1500 (1500Ватт) | 579 | 16.11.2016 | |
| 195 | Фонарик с солнечной подзарядкой | 392 | 16. 11.2016 | |
| 196 | Цветомузыка. очень простая и надёжная схема. главные детали : 3 лампы, 3 тири… | 4463 | 23.01.2001 | |
| 197 | Цветомузыкальная приставка к усилителю НЧ | 492 | 16.11.2016 | |
| 198 | Цветомузыкальная установка на симметричных тиристорах | 496 | 16.11.2016 | |
| 199 | Цифровой таймер BND50/SG65 | 64 | 2234 | 02.02.2011 |
| 200 | ЦМУ — цветомузыкальные устройства (2 схемы) | 539 | 16.11.2016 | |
| 201 | Часовой для морозильника | 240 | 16.11.2016 | |
| 202 | Четырехканальная цветомузыкальная установка на транзисторах | 585 | 16.11.2016 | |
| 203 | Четырехканальные бегущие огни на тиристорах | 552 | 16.11.2016 | |
| 204 | Шифратор и дешифратор дистанционного управления | 490 | 16. 11.2016 | |
| 205 | Экономичный индикатор аварийных температурных | 2240 | 12.07.2001 | |
| 206 | Электрическая зажигалка | 5375 | 12.08.2001 | |
| 207 | Электрическая зажигалка для газа | 313 | 16.11.2016 | |
| 208 | Электрическая схема простой зажигалки для газа | 309 | 16.11.2016 | |
| 209 | Электрический «ежик» | 448 | 16.11.2016 | |
| 210 | Электроника 7-06 к | 10203 | 12230 | 09.04.2010 |
| 211 | Электронная гирлянда на микросхеме К155ЛА3 и транзисторах | 277 | 16.11.2016 | |
| 212 | Электронная свечка | 418 | 16.11.2016 | |
| 213 | Электронная схема сигнализатора горения газовой горелки плиты | 457 | 16.11.2016 | |
| 214 | Электронные часы на PIC 16C54 с будильником | 5314 | 22. 12.2004 | |
| 215 | Электронный дверной звонок на микросхемах CD4001 (К561ЛЕ5) | 410 | 16.11.2016 | |
| 216 | Электронный звонок-сигнализатор на 7 абонентов (К561КП2) | 466 | 16.11.2016 | |
| 217 | Электростимулятор. (вагинально-анальный) применение смотрите в инструкции к а… | 7062 | 23.01.2007 | |
| 218 | Эффект вращающихся огней на лампах накаливания 220В | 426 | 16.11.2016 |
LED Chaser | Ходовые огни » ElectroDuino
admin 0 комментариев 555 Timer Circuit, 555 Timer IC, CD4017 Counter IC, CD4017 IC Projects, Chaser Circuit, LED Chaser, Схема светодиодного Chaser, Светодиодный проект, Световой проект, Проекты NE555, ИС таймера NE555, Ходовой свет
Привет, друзья! С возвращением в ЭлектроДуино.
Этот блог основан на том, как сделать принципиальную схему светодиодного чейзера | Бегущий свет с использованием IC 555 и CD 4017. Здесь мы обсудим введение в схему светодиодного прожектора, концепцию проекта, блок-схему, необходимые компоненты, принципиальную схему и принцип работы.
Оглавление
ВведениеЧто такое схема следования светодиодов: Схема следования светодиодов представляет собой электронную схему, в которой светодиоды светятся один за другим в течение определенного периода времени, и цикл повторяется, создавая видимость бегущих огней. Вы, наверное, видели на выставке различные типы узоров декоративной подсветки, некоторые из узоров светодиодного освещения построены на основе схемы светодиодного чейзера. По сути, простая схема светодиодного чейзера состоит из микросхемы таймера 555 и микросхемы счетчика CD4017. Используя эту схему, мы можем создавать различные типы предметов домашнего декора и бегущие светодиодные дисплеи.
Концепция проекта светодиодной схемы | Бегущий свет Схема цепи светодиодного чейзера | Проект схемы «Бегущие огни» Концепция и конструкция очень просты, для ее создания требуется несколько ключевых компонентов.
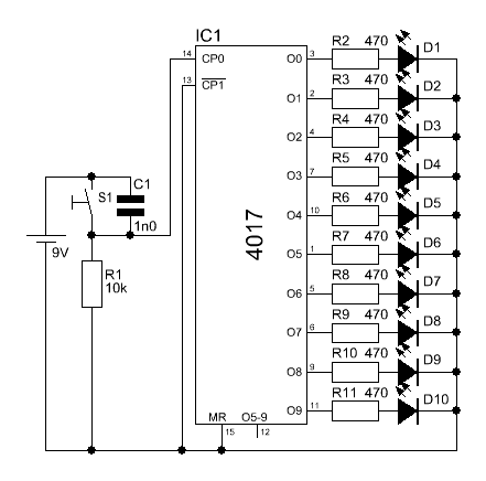
Ключевыми компонентами являются микросхема таймера NE555, потенциометр, резистор, конденсатор, микросхема счетчика CD4017 и светодиоды. Здесь мы настроим микросхему таймера 555 в качестве генератора частоты. Он генерирует регулируемую выходную частоту с выходного вывода. Потенциометр, резистор и конденсатор действуют как компоненты синхронизации, они подключены к микросхеме таймера 555. Регулируя потенциометр, мы можем изменить выходную частоту микросхемы 555. Выход микросхемы таймера подается на микросхему счетчика CD4017 в качестве входа. Выходная частота изменяет состояние выхода счетчика IC. 10 светодиодов подключены к выходным контактам микросхемы счетчика, поэтому светодиоды будут светиться один за другим, а ходовые огни будут появляться последовательно.
| Наименование компонентов | Количество |
| ИС таймера NE555 | 1 |
| CD4017 ИС счетчика | 1 |
| Резистор 10 кОм (R1) | 1 |
| Резистор 1 кОм (R2) | 1 |
| Резистор 150 Ом (R3 – R12) | 10 |
| 1 | |
| Керамический конденсатор 0,01 мкФ (C2) | 1 |
| Потенциометр 10 кОм (VR1) | 1 |
| Светодиод | 11 |
| Блок питания 9 В | 1 |
| Ползунковый переключатель | 1 |
| Печатная плата | 1 |
| Соединительные провода | В соответствии с электрической схемой |
| Наименование инструментов | Количество |
| Паяльник | 1 |
| Проволока для пайки | 1 |
| Флюс для пайки | 90 039 1|
| Подставка для пайки | 1 |
| Мультиметр | 1 |
| Насос для удаления припоя | 1 9004 2 |
| Кусачки | 1 |
Принципиальная схема светодиодной схемы | Ходовой свет Схема цепи светодиодного чейзера | Схема бегущего света с использованием IC 555 и CD4017 Принцип работы схемы LED Chaser
Основная часть этой схемы LED Chaser — самый популярный таймер IC NE555, который генерирует некоторую переменную частоту.
Микросхема таймера 555 может быть настроена в различных режимах, таких как нестабильный, моностабильный и бистабильный. В этом проекте мы настроили его как нестабильный мультивибратор, в котором обе стадии сигнала нестабильны. Иногда эту конфигурацию также называют генератором частоты.
Резисторы R1, потенциометр VR1 и конденсатор C1 действуют как синхронизирующие компоненты, и мы можем изменить цикл выходной частоты таймера 555 IC, отрегулировав потенциометр VR1. Изменяя выходную частоту, мы можем изменить скорость переключения светодиодов. Выходные импульсы поступают с вывода 3 микросхемы 555.
555 Формула выходной частоты микросхемы таймера:
Формула времени заряда (ВЫСОКИЙ выход) определяется по формуле:
T1 = 0,693 (R1 +VR) C1
Формула времени разряда (НИЗКИЙ выход) определяется по формуле:
T2 = 0,693 (R2) C1
Таким образом, общий период времени (T) определяется как:
T = T1 + T2 = 0,693 (R1 + 2VR) C1
Частота (F) колебаний равна:
F= 1/T
F=1,44/(R1+2VR)C1
Эти выходные импульсы подаются на вывод Clock (вывод 14) счетчика IC CD4017, который запускает этот счетчик IC для изменения своего выходного состояния.
10 светодиодов подключены к выходному контакту (вывод Q0-Q9) микросхемы счетчика через резистор 150 Ом. Вывод MR (вывод 15) и вывод включения или запрета синхронизации (вывод 13) микросхемы CD4017 напрямую соединены с землей. Итак, после подключения питания схема дает эффект мерцания в последовательном порядке. Это означает, что при включении светодиода-1 в этот раз другие светодиоды выключаются, затем включается светодиод-2, а остальные светодиоды выключаются. Таким образом, светодиоды загораются один за другим, и этот цикл повторяется, создавая видимость бегущего света.
6-канальная схема ходовых огней
Введение
6-канальная схема ходовых огней представляет собой удобное небольшое устройство, которое можно использовать для создания различных эффектов мигания светодиодов. Он состоит из двух микросхем (TLC555 и 4017), резистора, конденсатора и некоторых других компонентов, включая несколько светодиодов. Благодаря множеству выходных каналов вы можете использовать его для создания бесконечных комбинаций и шаблонов мигания светодиодов в любом проекте, над которым вы работаете.
Схема потребляет очень мало тока, поэтому может питаться от батарей или других источников, что делает его идеальным для таких приложений, как модели, костюмы или украшения, где требуется портативность. Это невероятно универсальный инструмент для тех, кто хочет воплотить свои проекты в жизнь с милой мигающей анимацией!
Схема
6-канального ближнего света Схема
6-канального ближнего света Схема Дополнительные схемы LA4440 Усилитель, регулятор тембра и MP3 900 18 Схема цепи регулировки тембра низких частот 2N3055 MJ2955 Электрическая схема усилителя класса AB 2N3055 Электрическая схема усилителя мощности 120-Вт усилитель мощности TDA7294 Электрическая схема 13003 Стереоусилитель Электрическая схема Схема простого регулируемого источника питания 13003 Принципиальная схема усилителя НЧ своими руками Схема переменного источника питания 0–30 В_10 А Схема стереоусилителя TDA7297 Двухмостовая схема 160 Вт Схема 4-канального усилителя TDA7388 30 Вт TDA2040 Схема усилителя мощностиПояснение к работе
6-канального ходового огня Схема
Ходовой свет содержит две ИС (интегральные схемы), семь светодиодов (светоизлучающих диодов), резистор и конденсатор.
Декадный масштабатор ic2 обеспечивает последовательное загорание светодиодов. Скорость, с которой это происходит, определяется с помощью часов на выводе 14.
Тактовый сигнал генерируется микросхемой IC1, выполненной в виде нестабильного мультивибратора (AMV). Его частота определяется R1-C1.
Два небольших металлических диска, используемых в качестве сенсорного переключателя, не являются обязательными. Когда переключатель S1‚ находится в положении «выключено», цепь может быть активирована сенсорным переключателем. Кстати, это позволяет использовать схему в качестве электронного кристалла (в этом случае светодиоды должны быть пронумерованы от 1 до 6).
Бегущий фонарь питается от батареи 9 В или сетевого адаптера и потребляет ток не более 20 мА.
Дополнительные схемы, которые могут вам понравиться:
- 100-ваттная схема усилителя LM3886
- Схема автоматической регулировки громкости и тембра
- Соберите свой собственный стереоусилитель на TDA1552 Сделай сам
- Стереоусилитель NE 5532 Принципиальная схема
- Низкий уровень пятого порядка Схема цепи проходного фильтра
- Схема цепи сверхмалошумящего предусилителя
- Схема цепи индикатора работы усилителя
- Схема цепи адаптера автомобильного усилителя
- Селектор цифровых аудиовходов Схема «сделай сам»
- Усилитель низких частот для объемного звука
Вывод
6-канальная электрическая схема ходовых огней — отличный способ создать яркую и привлекательную систему освещения.

01.2001
11.2016
01.2001
11.2016
12.2011
01.2007
11.2016
11.2016
11.2016
08.2017
11.2016
01.2001
СОКОЛОВ) Источник питания для ручной сварки
11.2016
11.2016
11.2016
11.2016
11.2016
11.2016
11.2016
11.2016
11.2016
11.2016
12.2004